西门子CU310-2PN控制单元
西门子CU310-2PN控制单元
产品价格:¥3222.00(人民币)
  • 供应数量:978
  • 发货地:福建-厦门市
  • 最小起订量:1台
  • 免费会员
    会员级别:免费会员
    认证类型:企业认证
    企业证件:通过认证

    商铺名称:西门子销售

    联系人:吴阳培(先生)

    联系手机:

    固定电话:

    企业邮箱:2196117499@qq.com

    联系地址:厦门集美电子城2号楼601-2

    邮编:361021

    联系我时,请说是在地方电气网上看到的,谢谢!

    商品详情
      西门子PLC、触摸屏、变频器、工控机、通讯电缆、通讯组件、PROFIBUS和以太网安装组件等,产品选型、报价、销售
      西门子CU310-2PN控制单元   销售订货号:
      6SL3040-1LA01-0AA0
      SINAMICS S120 控制单元 CU310-2 PN 带 PROFINET 接口不带CF卡。
      6SL3040-1LA01-0AA0
      SINAMICS S120 控制单元 CU310-2 PN 带 PROFINET 接口不带CF卡。


      西门子CU310-2PN控制单元   产品简介:
      CU310?2 控制单元通过 PM-IF 接口驱动书本型功率模块。DRIVE?CLiQ 电机或编码器模块 (SMC) 也可以连接到 DRIVE?CLiQ 接口上,以允许在没有 DRIVE?CLiQ 接口的情况下操作电机。
      使用 BOP20 精简操作面板,可直接在设备上更改参数。也可在运行期间将 BOP20 精简操作面板卡装到 CU310-2 控制单元上,以便执行诊断。
      CU310?2 控制单元和其他连接的部件通过 STARTER 调试工具进行调试和诊断。CU310?2 控制单元需要装有 V4.4 版或更高版本的固件的 CF 卡。
      CU310?2 PN 控制单元使用 PROFINET IO 和 PROFIdrive V4 配置文件与更***别的控制系统通信。
      带有 CU310?2 PN 的 SINAMICS S120 驱动系统假设 PROFINET IO 设备的功能,可执行下列功能:
      PROFINET IO 设备
      100 Mbit/s 全双工通讯
      支持实时 PROFINET IO:
      RT(实时)
      IRT(等时同步实时),***小发送时钟 250 μs
      通过符合 V4 规范的 PROFIdrive,将控制 PROFINET IO 设备进行连接
      标准 TCP/IP 通信用于通过 STARTER 调试工具进行工程组态,并用于访问集成的 Web 服务器
      带 2 个 RJ45 接口的集成 2 端口交换机,基于 ERTEC ASIC。因此,可不使用附加外部交换机而配置***拓扑结构(总线形、星形、树形)。
      若要使用数字量输出,必须将 24 V 电源连接***子 X124。为了运行 CU310 2 控制单元,必须 使用一个含有固件 V4.4 或更高版本的 CF 卡。

       

      并联的装机装柜型电源模块和相同类型的装机装柜型电机模块可分别连接在控制单元的一个 DRIVE-CLiQ 插口上。

      在下图中,2 个调节型电源模块和 2 个电机模块分别连接在插口 X100 和 X101 上。

      其他信息请参见 SINAMICS S120 驱动功能手册中“功率单元的并联”一章。

       


      图片: 由并联的装机装柜型功率单元组成的驱动组




      拓扑示例:功率模块


      图片: 模块型功率模块构成的驱动系统

      装机装柜型

       
      图片: 装机装柜型功率模块构成的驱动系统

       

      通过 DRIVE-CLiQ 诊断可检查 DRIVE-CLiQ 的接口和电缆。发生传输故障时,可分析参与模块中的故障计数器来确定发生故障的连接部件的位置。

      不仅可以看到故障计数器的整体情况,还可以进行单个连接的详细诊断。针对所选的连接,可以设置采集故障数量的间隔时间,并且通过参数进行跟踪。如果连接错误的话,则可以通过记录传输故障的出现情况并且和驱动的其他事件联系起来。

      重要参数一览(参见 SINAMICS S120/S150 参数手册)

      • r9936[0...199]

      DRIVE-CLiQ 诊断:计数器连接

      • p9937

      DRIVE-CLiQ 诊断:配置

      • p9938

      DRIVE-CLiQ 详细诊断:配置

      • p9939

      DRIVE-CLiQ 详细诊断:时间间隔

      • p9942

      DRIVE-CLiQ 详细诊断:单个连接选择

      • r9943

      DRIVE-CLiQ 详细诊断:单个连接故障计数器


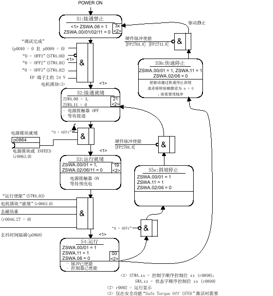
      接通/关闭驱动系统:


      图片: 电源模块上电

      驱动系统上电


      图片: 驱动系统上电

      OFF 响应

      • OFF1
        • - 通过立即在斜坡函数发生器的减速斜坡(p1121)上设定 n_set = 0 的方式来使驱动制动。
        • - 在识别到停机之后,将电机抱闸装置(如已设置)闭合(p1215)。在闭合时间(p1217)结束之后,将脉冲清除。当转速实际值低于转速阈值(p1226)或者当转速设定值 ≤ 转速阈值(p1226)时已开始的监控时间(p1227)结束的情况下,就识别为停机。
      • OFF2
        • - 立即清除脉冲,驱动“滑行”***止。
        • - 立即闭合电机抱闸装置(如已设置)。
        • - 接通禁止被激活。
      • OFF3
        • - 通过立即在 OFF3 减速斜坡上(p1135)设置 n_set=0 的方式来使驱动制动。
        • - 在识别到停机之后,闭合电机抱闸装置(如已设置)。在抱闸闭合时间(p1217)结束时,将清除脉冲。当转速实际值低于转速阈值(p1226)或者当转速设定值 ≤ 转速阈值(p1226)时已开始的监控时间(p1227)结束的情况下,就识别为停机。
        • - 接通禁止被激活。

      控制信息和状态信息

      列表: 接通/关闭控制信息

      信号名称

      内部控制字

      Binector b(二进制互联输入)

      PROFIdrive/西门子报文 1 ... 352

      0 = OFF1

      STWA.00
      STWAE.00

      p0840 ON/OFF1

      STW1.0

      0 = OFF2

      STWA.01
      STWAE.01

      p0844 1.OFF2
      p0845 2.OFF2

      STW1.1

      0 = OFF3

      STWA.02

      p0848 1.OFF3
      p0849 2.OFF3

      STW1.2

      运行使能

      STWA.03
      STWAE.03

      p0852 运行使能

      STW1.3

      列表: 接通/关闭状态信息

      信号名称

      内部状态字

      参数

      PROFIdrive/西门子报文 1 ... 352

      接通就绪

      ZSWA.00 
      ZSWAE.00

      r0899.0

      ZSW1.0

      运行就绪

      ZSWA.01 
      ZSWAE.01

      r0899.1

      ZSW1.1

      运行使能

      ZSWA.02 
      ZSWAE.02

      r0899.2

      ZSW1.2

      “接通禁止”生效

      ZSWA.06 
      ZSWAE.06

      r0899.6

      ZSW1.6

      脉冲使能

      ZSWA.11

      r0899.11

      ZSW2.10 1)

      1) 只在 p2038 = 0 界面模式中出现

      功能图(参见 SINAMICS S120/S150 参数手册)

      • 2610

      顺序控制 - 控制器

      • 2634

      顺序控制 - 缺少使能信号,电源接触器控制,逻辑运算

      • 8732

      基本型电源 - 控制器

      • 8832

      非调节型电源 - 控制器

      • 8932

      调节型电源 - 控制器

    在线询盘/留言
  • 0571-87774297